Notes
Slide Show
Outline
1
BMS 631 - LECTURE 7
Flow Cytometry: Theory

J. Paul Robinson
Professor of Immunopharmacology& Biomedical Engineering
Purdue University
2
Detectors
  • Light must be converted from photons into volts to be measured
  • We must select the correct detector system according to how many photons we have available
  • In general, we use photodiodes for forward scatter and absorption  and PMTs for fluorescence and side scatter
3
Silicon photodiodes
  • A silicon photodiode produces current when photons impinge upon it (example are solar cells)
  • Does not require an external power source to operate
  • Peak sensitivity is about 900 nm
  • At 900 nm the responsivity is about 0.5 amperes/watt, at 500 nm it is 0.28 A/W
  • Are usually operated in the photovoltaic mode (no external voltage) (alternative is photoconductive mode with a bias voltage)
  • Have no gain so must have external amps
  • quantum efficiency (f)% = 100 x (electrons out/(photons in)
4
PMT
  • Produce current at their anodes when photons impinge upon their light-sensitive cathodes
  • Require external powersource
  • Their gain is as high as 107 electrons out per photon in
  • Noise can be generated  from thermionic emission of electrons - this is called “dark current”
  • If very low levels of signal are available, PMTs are often cooled to reduce heat effects
  • Spectral response of PMTs is determined by the composition of the photocathode
  • Bi-alkali PMTs have peak sensitivity at 400 nm
  • Multialkali PMTs extend to 750 nm
  • Gallium Arsenide (GaAs) cathodes operate from 300-850 nm (very costly and have lower gain)
5
Signal Detection - PMTs
6
Photomultiplier tubes (PMT’s)
7
PMTs
  • High voltage regulation is critical because the relationship between the high voltage  and the PMT gain is non-linear (almost logarithmic)
  • PMTs must be shielded from stray light and magnetic fields
  • Room light will destroy a PMT if connected to a power supply
  • There are side-window and end-window PMTs
  • While photodiodes are efficient, they produce too small a signal to be useful for fluorescence




8
Diode Vs PMT
  • Scatter detectors are frequently diode detectors
9
Types of PMTs
10
High Voltage on PMTs
  • The voltage on the PMT is applied to the dynodes
  • This increases the “sensitivity” of the PMT
  • A low signal will require higher voltages on the PMT to measure the signal
  • When the voltage is applied, the PMT is very sensitive and if exposed to light will be destroyed
  • Background noise on PMTs is termed “dark noise”
  • PMTs generally have a voltage range from 1-2000 volts
  • Changing the gain on a PMT should be linear over the gain range
  • Changing the voltage on the PMT  is NOT a linear function of response
11
Avalanche Photodiodes (APD’s)
  • Combines the best features of PMTs and photodiodes
  • High quantum efficiency, good gain
  • Gain is 102-103 (much less than PMTs)
  • Problem with high dark current


12
CCDs
  • Charge Coupled devices (CCD) usually in our video cameras (also called charged transfer devices)
  • light causes accumulation of electric charge in individual elements which release the charge at regular intervals
  • Useful in imaging because they can integrate over time
  • Not fast enough for flow cytometry application in general


13
Summary so far….
  • Photodiodes can operate in two modes - photovoltaic and photoconductive
  • PMTs are usually used for fluorescence measurements
  • Photodiodes are usually used for scatter
  • PMTS are sensitive to different wavelengths according to the construction of the photocathode
  • PMTs are subject to dark current
  • Voltages and gain are not linear
  • Photodiodes are more sensitive than PMTs but because of their low gain, they are not as useful for low level signals (too much noise)
14
Flow Systems and Hydrodynamics
15
Basics of Flow Cytometry
16
Flow Cytometry:

The use of focused light (lasers) to interrogate cells delivered by a hydrodynamically focused fluidics system.
17
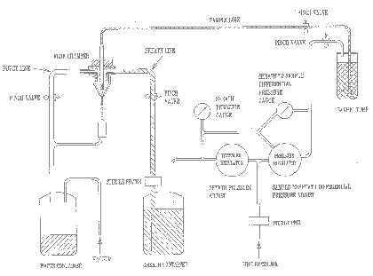
Fluidics - Differential Pressure System
18
Fluidics Systems
19
Hydrodynamics and Fluid Systems
  • Cells are always in suspension
  • The usual fluid for cells is saline
  • The sheath fluid can be saline or water
  • The sheath must be saline for sorting
  • Samples are driven either by syringes or by pressure systems
20
Fluidics
  • Need to have cells in suspension flow in single file through an illuminated volume
  • In most instruments, accomplished by injecting sample into a sheath fluid as it passes through a small (50-300 µm) orifice
21
Fluidics
  • When conditions are right, sample fluid flows in a central core that does not mix with the sheath fluid
  • This is termed Laminar flow
22
Fluidics - Laminar Flow
  • Whether flow will be laminar can be determined from the Reynolds number





  • When Re < 2300, flow is always laminar
  • When Re > 2300, flow can be turbulent
23
Fluidics
  • The introduction of a large volume into a small volume in such a way that it becomes “focused” along an axis is called Hydrodynamic Focusing
24
Fluidics
25
Fluidics
26
Fluidics
  • How do we accomplish sample injection and regulate sample flow rate?
    • Differential pressure
    • Volumetric injection
27
Fluidics - Differential Pressure System
  • Use air (or other gas) to pressurize sample and sheath containers
  • Use pressure regulators to control pressure on each container separately
28
Fluidics - Differential Pressure System
  • Sheath pressure will set the sheath volume flow rate (assuming sample flow is negligible)
  • Difference in pressure between sample and sheath will control sample volume flow rate
  • Control is not absolute - changes in friction cause changes in sample volume flow rate
29
Fluidics - Volumetric Injection System
  • Use air (or other gas) pressure to set sheath volume flow rate
  • Use syringe pump (motor connected to piston of syringe) to inject sample
  • Sample volume flow rate can be changed by changing speed of motor
  • Control is absolute (under normal conditions)
30
Syringe systems
  • Bryte HS
  •     Cytometer
31
Fluidics - Volumetric Injection System
32
Hydrodynamic Systems
33
Fluidics - Particle Orientation and Deformation
  • As cells (or other particles) are hydrodynamically focused, they experience different shear stresses on different points on their surfaces (an in different locations in the stream)
  • These cause cells to orient with their long axis (if any) along the axis of flow
34
Fluidics - Particle Orientation and Deformation
  • The shear stresses can also cause cells to deform (e.g., become more cigar-shaped)
35
Fluidics - Particle Orientation and Deformation
36
Fluidics - Flow Chambers
  • The flow chamber
    • defines the axis and dimensions of sheath and sample flow
    • defines the point of optimal hydrodynamic focusing
    • can also serve as the interrogation point (the illumination volume)
37
Closed flow cells
38
Coulter XL
39
Fluidics - Flow Chambers
  • Four basic flow chamber types
    • Jet-in-air
      • best for sorting, inferior optical properties
    • Flow-through cuvette
      • excellent optical properties, can be used for sorting
    • Closed cross flow
      • best optical properties, can’t sort
    • Open flow across surface
      • best optical properties, can’t sort
40
Fluidics - Flow Chambers
41
Fluidics - Flow Chambers
42
Hydrodynamic Systems
43
Hydrodynamically focused fluidics
44
Hydrodynamically focused fluidics
45
Hydrodynamic Systems
46
What happens when the channel is blocked?
47
Flow chamber blockage
48
Bryte Fluidic Systems Detectors
  • Sample Collection and hydrodynamics
49
 
50
 
51
Sheath and waste systems
52
Fluorescence collection lens, optical filters, dichroic filter, band pass filter
53
Lecture Summary
  • Detection systems in flow cytometry
  • Critical aspects of flow systems
  • Flow must be laminar (appropriate Reynolds #)
    • When Re < 2300, flow is always laminar
  • Samples can be injected or flow via differential pressure
  • There are many types of flow cells
  • Blockages must be properly cleared to obtain high precision


  • WEB  http://www.cyto.purdue.edu